Ticker

6/recent/ticker-posts

Advertisement

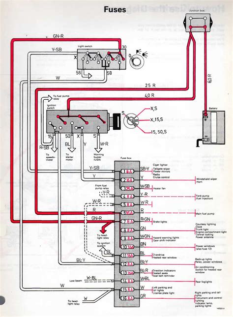
eBook Volvo 240 With Electronic Injection User Manual

Currently you are looking with regard to an Volvo 240 With Electronic Injection User Manual example that will we provide here in some kind of document formats many of these as PDF, Doc, Strength Point, and in addition images that will will make it simpler for you to create an Volvo 240 With Electronic Injection User Manual yourself. For a better look, you are able to open some examples below. Each of the examples about Volvo 240 With Electronic Injection User Manual about this site, we get from many sources so you can create a better file of your own.

If the search you acquire here does not match up what you are searching for, please make use of the research feature that we have provided here. You are usually free to download something that we provide here, investment decision you won't cost you the particular slightest.

DOWNLOAD HERE

We all know that reading Volvo 240 With Electronic Injection User Manual is helpful, because we are able to get a lot of information from the reading materials. Technologies have developed, and reading Volvo 240 With Electronic Injection User Manual books might be far easier and easier. We can read books on our mobile, tablets and Kindle, etc. Hence, there are many books entering PDF format.

Right here websites for downloading free PDF books where one can acquire all the knowledge as you desire. Today everybody, young and older, should familiarize themselves along with the growing eBook business. Ebooks and eBook visitors provide substantial benefits above traditional reading. Ebooks slice down on the make use of of paper, as recommended by environmental enthusiasts. Right now there are no fixed timings for study. There is no question of waiting-time for new editions. Right now there is no transportation in order to the eBook shop. The books in an eBook shop can be downloaded immediately, sometimes for free, sometimes for a fee.

Not simply that, the online edition of books are usually less expensive, because publication homes save on their print plus paper machinery, the benefits of which are transferred to customers. Further, the particular reach of the e book shop is immense, permitting an individual living in Sydney to source out in order to a publication house in Chicago. The newest craze in the online e book world is exactly what are called eBook libraries, or e book packages. An eBook package deal is something unusual. This consists of a huge number of ebooks bundled up together that are not easily available at one solitary place. So instead regarding hunting down and buying, say 100 literary classics, you can purchase an eBook package deal which contains all these kinds of ebooks bundled together. These types of eBook libraries typically offer a substantial savings, plus are usually offered in many different formats to fit your brand of electronic reading device. Large companies, such as Amazon or Barnes as well as Noble, tend to not carry these eBook libraries. If you want in order to buy one of these libraries, you will have in order to find independent eBook stores. These independent eBook stores typically package the e book libraries by genre, plus have a wide selection of genres.